Sankey-diagram



Een Sankey-diagram is een diagram van het type stroomdiagram. Het wordt met name gebruikt in de procestechnologie en voor het weergeven van energiestromen. Typisch voor een dergelijk diagram is dat de breedte van de pijl, dat de energie- of materiaalstroom aangeeft, proportioneel is met de grootte van de stroming. Een Sankey-diagram is een prima middel om de energie- of materiaalstromen te visualiseren en daarmee het spaarpotentiaal te bepalen of de inefficiënte positie(s) in het proces vast te stellen.
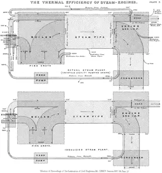
Geschiedenis
Het eerste Sankey-diagram was een beschrijving van de energiestromen in een stoommachine en werd gepubliceerd in 1898. Deze manier van visualiseren werd geïntroduceerd door de Ierse ingenieur H.R. Sankey. Met name de laatste tijd wordt het Sankey-diagram weer belangrijker met de toenemende aandacht voor efficiënte processen en de noodzaak voor energiebesparing.